臺安工控產品在切紙機上的應用
一、引言
切紙機械是印刷和包裝行業常用的設備之一。切紙機完成的基本動作是把待裁切的材料送到指定位置,然后進行裁切。其控制的核心是一個單軸定位控制。目前國內進行切紙設備進給定位系統主要有兩種方式,一是利用PLC結合變頻器實現,一是利用PLC結合伺服系統實現,從效率上來說伺服相對變頻器要高很多。這次我們結合客戶設備的特點提出了一套方案,文本(OP10)+PLC(TP03-20HT)+伺服(JSDE-20A)進行裁切參數設定和完成一些手動動作。
二、切紙機原理與系統圖

1. 定位滑塊由伺服控制,用來定紙的長度。
2. 由輸送機將紙輸送到位。
3. 紙長度定位完成,滑塊后移(避免剪切時,損傷滑塊),剪刀下切。
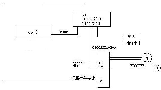
整個系統由文本OP10、臺安TP03-20HT-A、9300JSDA(JSDA-20A+JSMA-SC04ABK)伺服組成,做上述動作控制。
OP10畫面:
伺服參數與接線
Cn001=2, (控制模式)
Cn002=0011,(servo on 與驅動禁止)
Cn025=10, (慣量比)
Cn026=5, (剛性等級)
Cn030=1221, (電機對應參數)
Pn301=0, (脈沖形式)
Pn302=8192, (齒輪比分子)
Pn306=2500, (齒輪比分母)
Qn401=80, (速度回路增益)
Qn402=50, (速度回路積分時間)
Qn405=80 (位置回路增益)
PLC 驅動器
1 1 servo_on
2 15 pluse
3 17 sign
4 18 Ready
5 49 SG
驅動器41、45、47短接。
三、結束語
整套臺安OP10+PLC+伺服的自動切紙機控制系統,投入生產實踐使用后應用效果表明,
該方案裁切精度高,性能價格比高,可滿足用戶要求,操作使用方便。